120000m3/h等級空分設備配套閥門選型

2014-08-10 王海濤 杭州杭氧股份有限公司設計院

  針對120 000 m3 /h 特大型空分設備閥門選型的設計,通過分析閥門工作參數和內部結構,在充分考慮空分安全性前提下,選擇滿足工藝條件和控制要求的閥門。介紹了特大型空分設備上重要閥門在選型上不同于常規空分設計的一些改進措施,科學合理地選擇適用的閥門,使閥門材質、結構及功能應用適合于整套空分工況的需要,為空分設備提供了安全可靠的技術保證,同時也降低了建造特大型空分設備的建設成本,為特大等級空分設備全面合理選擇閥門提供有利的參考經驗。

引言

  目前60 000 m3 /h 等級及以下規模的空分設備技術日益成熟,運行的設備也較多,閥門設計選型已經成熟,但是對于特大型空分設備閥門的選型不是簡單復制擴大常規空分設備的閥門,因此在設計選型方面需要全面整體考慮,閥門的材質、內部構造、調節特性及密封特性等都要根據使用工況,科學合理的選擇閥門,使空分裝置操作方便、控制容易,能夠長期安全穩定的運行。閥門選型直接關系到生產安全,關系到系統的調節性能,進而影響產量、質量和投資費用,因而選型是該設備正常運型的關鍵要素。根據120 000 m3 /h 空分設備工藝提出的特殊工況和控制要求,介紹閥門的選型方法、選型依據以及選型過程中應當注意的事項,以保證整套空分系統的安全性和穩定性。

1、閥門選型原則

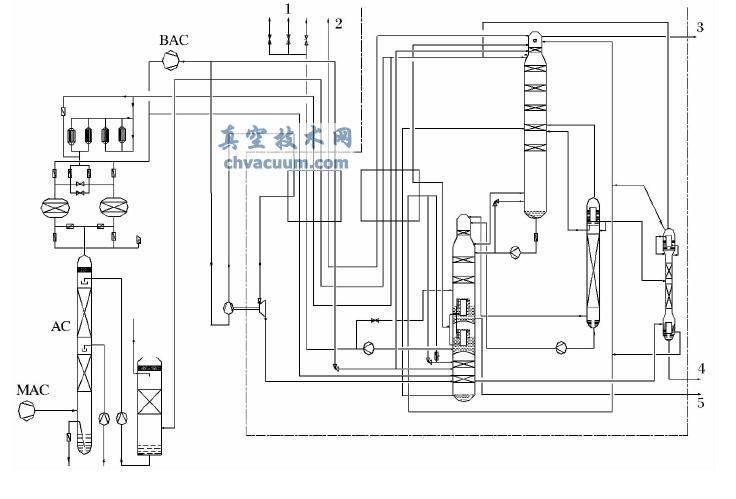
  整個空分流程包括空氣壓縮系統,大型空氣預冷系統、特大型分子篩純化系統、空氣增壓系統、增壓透平膨脹機系統及特大型精餾系統和換熱系統組成。120 000 m3 /h 空分工藝流程原理如圖1 所示。

120000 m3 /h 等級空分設備工藝流程簡圖

圖1 120 000 m3 /h 等級空分設備工藝流程簡圖

1. 氧氣; 2. 氮氣; 3. 液氮; 4. 液氬; 5. 液氧

  原料空氣自吸入口進入空壓機( MAC) ,壓縮后進入空氣冷卻塔冷卻,冷卻水為冷塔冷卻后的水,空氣自下而上穿過空冷塔,在冷卻的同時,又得到清洗。經冷卻塔冷卻后的空氣進入分子篩純化器,其中的二氧化碳、碳氫化合物和水分被吸附,兩只純化器交替切換使用,一只工作,另一只再生,凈化后的空氣分為兩股,一股空氣進入低壓板式換熱器,被返流污氮氣冷卻后直接進入下塔,另一股空氣去增壓機( BAC) ,這股空氣分成三部分,一部分經增壓機第一段增壓后進入膨脹機的增壓端增壓,然后進入下塔,另一部分空氣在增壓機的第二段繼續增壓,冷卻后進入板式換熱器,用來與液氧換熱,然后空氣經過高壓節流閥進入下塔。空氣經下塔初步精餾后,獲得液態氣體、純液氮和污液氮,經過冷器冷卻后進入上塔,經上塔進一步精餾,在上塔底部獲得液氧,經過液氧泵壓縮后進入板式換熱器復熱,出冷箱進入氧氣管網。下塔頂部引出液氮,一路可以直接進儲槽,一路經過低壓板式換熱器復熱后出冷箱,送入氮氣管網。上塔頂部引出污氮氣一部分作為分子篩再生氣體,其余污氮氣去水冷塔。

  空分設備的閥門的選選型原則:

  (1) 根據工藝條件,選擇合適的結構形式和材料;

  (2) 根據工藝對象的特點,選擇合適的流量特性;

  (3) 根據工藝操作參數,計算閥門的流通能力Cv或Kv) 值,選擇合適的閥門口徑和執行機構,閥門相應速度滿足工藝要求。

2、重要閥門選型

  預冷系統控制空冷塔液位的閥門LV500401,調節空冷塔液位,空分上通常選用套筒單座調節閥,可以避免循環水雜質堵塞,流體壓力平衡式閥芯結構具有大容量、動態穩定性優良的特點,適合苛刻的工作條件高性能調節閥,不會因流體對閥桿作用力不均衡而損壞閥桿。調節閥有等百分比和線性流量特性,能夠很好滿足液位調節的要求,口徑一般選擇在300 mm 以下,就能保證常規及大型空分達到控制要求。但是120 000 空分由于根據工藝參數計算Cv值最大工況為248 L /s,計算后需要450 mm 口徑套筒單座閥,造價過于昂貴,考慮空冷塔容積較大,液位變化較緩并且滯后,對調節性能要求較低,改用400 mm 口徑,額定Cv為549 L /s 的高性能蝶閥替代套筒單座閥,蝶閥的近似等百分比調節性能完全能滿足液位調節的要求。

  分子篩系統8 只切換閥選用進口ORBINOX 三桿閥,閥門直徑1 600 mm 和1 400 mm 兩種,閥門阻力小于1 kPa,利于空分設備節能。設置閥門最大開啟壓差15 kPa,如果閥門前后壓差超過設定值,閥門關閉,這樣能夠有效防止沖床事故的發生。分子篩吸附器處理空氣量大約610 000 N·m3 /h,發生沖床事故,處理分子篩填料會非常麻煩,對生產帶來嚴重后果,因此有必要選用有壓差保護的三桿閥。

  分子篩均壓閥HV500607 用一個直通全腔型球閥,閥芯為固定球型,計算閥門需要選用300 mm 口徑的球閥,由于大口徑球閥在小開度時介質流量較大流速過快,對床層沖擊力較大,而且成本太高,現改用兩個口徑分別為200 mm 和150 mm 口徑球閥,這樣配置降低了氣體對分子篩床層的沖擊力,并且均壓時間可以控制在合理范圍內。分子篩加熱器用蒸氣加熱器,污氮氣經過加熱器加熱后溫度最高達到250 ℃,故而閥芯球體雙向軟密封環材質選用耐250℃的高溫碳纖維強化聚四氟乙烯。分子篩冷吹閥HV500617,污氮氣流過此閥門作為分子篩再生氣,計算流通最大Cv值約為1 640L /s,設計選用1 000 mm 口徑蝶閥,帶智能定位器。

  常規空分設備這只閥門設計為開關特性蝶閥,帶機械調節螺釘,閥門可在40° ~ 90° 范圍最大開度可調,不帶智能定位器。因為分子篩加熱階段,污氮氣經過加熱器加熱,加熱管路較長,并且分子篩吸附器的大部分水析出,因此加熱管路阻力較大,致使精餾塔上壓力較高; 加熱階段結束,進入冷吹階段,污氮氣不經過加熱器,管路直接進分子篩吸附器,因此管路阻力顯著減小,由于阻力變小,導致精餾塔上壓力又會顯著變小,精餾塔工況發生劇烈波動,因此冷吹閥門設計需要加上機械調節螺釘,限制開度,把加熱和冷吹階段管路阻力調節到盡量平衡,保證空分工況穩定。對于本套空分設備,由于加熱器為四臺蒸氣加熱器,設備較多,所以該冷吹閥不再應用開關閥,取消機械定位銷,而使用智能定位器替代定位銷,保證加熱階段轉換到冷吹階段時,閥門根據空分工況變化自動調節閥門開度,使上塔阻力能夠保持穩定,從而精餾塔工況不會發生較大波動。

  空分系統精餾下塔液氮回流閥HV501511A/B,空分設備通常由一個或兩個蝶閥控制下塔的回流比,回流比決定下塔氮氣純度的高低。由于蝶閥為近似等百分比調節特性,調節線性度差, 120 000 空分下塔容器較大,回流量特別大的情況下,下塔精餾工況依靠蝶閥較難穩定,所以選用一個蝶閥277DB200 和一個低溫角閥363CJ200,低溫角式單座調節閥比蝶閥調節性能好,利用調節閥優良的線性調節性能,使下塔較快達到工況所需的回流比,建立精餾工況。

  出冷箱閥門HV501201 和HV501202 分兩路將氧氣送往氧氣管網,PV501203 為氧氣放空閥。氧氣閥門的選取關鍵在于流速的限制和閥門材質的選取,《GB16912 - 2008 深度冷凍法生產氧氣及相關氣體安全技術規程》8. 2 中氧氣流速規定: 管道中氧氣的最高允許流速,根據管道材質、工作壓力,應不超過3. 0 MPa < p≤10. 0 MPa,不銹鋼材質,適用于pv≤15 MPa·m/s 撞擊場合或pv≤80 MPa·m/s非撞擊場合,最高允許流速v 是指管系最低工作壓力、最高工作溫度時的實際流速,銅及銅合金( 鋁銅合金除外) 、鎳及鎳銅合金,在≤21. 0 MPa 條件下,流速在壓力降允許時沒有限制。當0. 6 MPa < p≤10.0 MPa,閥門材質選用不銹鋼,銅合金或不銹鋼與銅合金的組合,鎳和鎳合金。閥門可看做節流的管道元件,按照這個規定選擇閥門材質。閥門上通常選用用途最廣泛的蒙乃爾,純氧下燃點450 ℃以上,具有阻燃防爆特點。蒙乃爾合金是鎳基耐蝕合金中的鎳銅系合金,典型成分是70% 鎳和30% 銅,既具有較高的強度和韌度,又具有優良的抗還原酸及強堿介質和海水等腐蝕的性能。

  氧氣輸送閥HV501201 和HV501202 閥前壓力4. 69 MPa( A) ,考慮到氧氣輸送到管網的安全性,選用300 mm 口徑氣動薄膜套筒調節閥ANSI600,閥門前后壓差0. 02 MPa,計算流速v 約為6. 2 m/s,閥體選用不銹鋼材質,閥芯、閥座和套筒材質選用蒙乃爾材質。該閥門使用流體壓力平衡閥芯結構,閥芯有兩個小孔,使閥芯上下腔流體壓力平衡,閥桿受力均勻,這樣的閥芯調節時能快速穩定調節,防止閥桿在高壓下被頂開或受損以及調節時產生振動現象。放空閥PV501203 閥門前后壓差3. 59 MPa,最大氧氣放空量120 000 m3 /h,計算氧氣流速v 約為17 m/s,流速較快,選用250 mm 口徑氣動薄膜套筒調節閥,閥體以及閥內件選用蒙乃爾材質,并且閥后需帶銅合金阻火器。

  三只循環液氧泵回流閥PV501603A/B /C,液氧泵閥門前壓力為0. 74 MPa ( A) ,閥門前后壓差為0. 55 MPa,選用杭氧工裝367CJ100 低溫角式調節閥,閥內件是V 型單座形式,液體回流閥由于通常前后壓差大,易產生閃蒸和氣蝕,因而閥芯材質為司太萊合金,閥座材質為不銹鋼整體堆焊鈷基硬質合金,V - PORT 閥芯能夠將流入液體分為三股流,因此耐高壓差,降低氣蝕對閥芯的損壞。

  高壓液氧泵回流閥PV501403A/B /C,給液氧加壓到管網壓力要求值,閥門前壓力為4. 77 MPa( A) ,閥門前后壓差為4. 29 MPa,選用多級降壓式套筒導向型調節閥,流體壓力平衡型閥芯,考慮液氧介質安全流速因素,閥芯、閥座和多級套筒均選用蒙乃爾材質,通過多級降壓降低流經閥內件的流體速度,大幅降低噪音,有效防止液體產生的氣蝕現象。循環液氧泵入口閥UV501601A/B /C,選用開關特性的低溫三偏心351D 蝶閥,閥門前后壓差為0. 002 MPa,工作溫度- 180 ℃,泵安裝在隔離小冷箱內,管道為不銹鋼管道,小冷箱外為鋁管道,因此閥門進口為鋁法蘭,出口為不銹鋼法蘭,實現快速關斷功能,保證緊急狀況下液氧泵和空分設備的安全。同理,高壓液氧泵進口閥UV501401A/B /C,也選用杭氧低溫三偏心351D 蝶閥。

  高壓空氣節流閥HV501015A,通過增壓機后空氣經低壓板式換熱器后節流為主塔的下塔提供提供冷量,閥前壓力7. 15 MPa( A) ,前后壓差6. 55 MPa,原來選用杭氧工裝767CJ150 /80 低溫角式調節閥,閥內件V 型,由于V 型閥芯在壓節流閥使用中易損壞閥芯,所以改用776CJ150Ma型低溫角式多級降壓調節閥,閥芯采用多級帶孔套筒形式,迷宮結構,流體介質通過迷宮套筒,降低流速,有效降低流體產生閃蒸和氣蝕現象的發生,閥芯不銹鋼部分堆焊硬質合金,閥座整體堆焊硬質合金,閥芯外環繞一圈防塵不銹鋼罩,可以有效防止雜質堵塞閥芯。

3、結束語

  伊朗120 000 m3 /h 空分配套閥門的設計選型在保證安全的前提下,考慮到工藝流程調節的穩定性,降低整套項目的配套成本,降低空分設備的能耗等要素。閥門計算選型在理論上要兼顧這些選型要素,在應用實踐中再進一步去檢驗閥門的使用效能,為低溫制冷及石油化工行業大型設備的閥門選型提供可參考的實際經驗。