四極質譜計在高壓力下的測量實驗設備與實驗結果

2009-06-23 盧耀文 蘭州物理研究所

 通過實驗檢測,在高壓力下,四極質譜計靈敏度偏離線性的主要原因除了離子與氣體分子和離子碰撞導致離子損失外,離子間電荷的作用力使離子發生散射也是一個重要的原因。數據表明,在高壓力下,通過式S=S0·еbp  計算所得壓力值與標準壓力值的一致性比較好,而通過離子流與線性靈敏度S0比值得到的壓力值與標準壓力值存在很大差異,在10-1Pa,兩值之差達幾個數量級。

實驗裝置

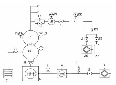
     實驗設備是動態流量法分壓力質譜計校準裝置。該裝置由抽氣系統、供氣系統、校準室和進樣系統四部分組成。裝置的工作原理如圖1所示,進樣系統和供氣系統有相同的三路,圖中只畫出了其中的一路。

  1、26.機械泵;2、23、24.電磁隔斷閥;3.放氣閥;4、6.分子泵;5.中真空規;7.濺射離子泵;8.超高真空插板閥;9、13.超高真空冷規;10.抽氣室;11、16.超高真空角閥;12、17.限流小孔;14.校準室;15、19.磁懸浮轉子規;18.上游室;20.微調閥;21.穩壓室;22.皮喇尼規;25.減壓閥;27.高壓氣瓶。

圖1 動態流量法分壓力質譜計校準裝置工作原理圖

  校準室采用Φ350的球形容器;磁懸浮轉子規⒂和被校質譜計接在校準室的同一赤道平面上;限流小孔⑿的直徑為18 mm,以保證校準室小孔的流導為分子流導。抽氣系統由2臺分子泵串連,并將抽速為4 L/s的直聯泵作為前級泵,這樣可以提高校準室的極限真空度,烘烤后,校準室的極限壓力可達10-7Pa量級。進樣系統限流小孔⒄的直徑為1 mm,可將上游室的壓力在10-1~10-4Pa范圍內進行調節。

  校準室中的壓力通過調節針閥改變,所有實驗數據在校準室壓力穩定后獲得。實驗裝置通過動態直接測量法和衰減壓力的分子流動態進樣法對質譜計進行校準。

  ⑴動態直接測量法。校準室中的壓力在10-1~10-4Pa范圍內,用磁懸浮轉子規⒂的讀數作為參考壓力。該方法對單一氣體的測量不確定度為1.6%。⑵ 衰減壓力的分子流動態進樣法。如果校準室的壓力在10-6~10-4Pa范圍內,用磁懸浮轉子規⒆的讀數與小孔17、12的流導比通過式⑾計算所得:

     (11)

  式中 P2為校準室壓力;P1為磁懸浮轉子規⒆所測壓力;R為小孔17和 小孔12的流導比,約為103左右,不確定度小于1%。衰減壓力的分子流動態進樣法可實現校準室在10-6~10-4Pa范圍內的校準,該方法對單一氣體的測量不確定度為4.2%。

  實驗質譜計是BALZERS公司生產的QMS422,該質譜計的桿長為200 mm,燈絲為鎢絲,四極桿的直徑為8 mm,離子源為開式,離子收集方式為法拉第杯和電子倍增器2種方式。本實驗用法拉第杯作為收集極,質譜計離子源參數采用出廠默認值[3],所有數據是在峰寬△M=1 u的條件下進行的,實驗進行到質譜計燈絲保護為止。

實驗結果及討論

四極質譜計在修正前測量分壓力的結果

  在10-6~10-1Pa壓力范圍內,用N2、Ar單一氣體作為實驗氣體,校準四極質譜計在不同壓力下的靈敏度值。將10-4Pa壓力下靈敏度的平均值作為線性靈敏度S0的值,本實驗中氮氣和氬氣的線性靈敏度值分別為5.1×10-7A/Pa和7.7×10-7A/Pa。四極質譜計在不同壓力下的靈敏度如圖2所示,從圖中可以看出靈敏度在低壓力下為一常數,當壓力高于10-3Pa時,靈敏度隨壓力的增大急劇減小。因此,通過離子流與線性靈敏度S0的比值獲得的壓力不能反映校準室的真實壓力,實驗結果如表1所列。用如下式表示測量結果之間的偏差

(12)

  通過式⑿可以看出,D值越小,表明四極質譜計所測壓力值與標準壓力值間的偏差越小。從表1可知,當壓力高于10-3Pa時,用四極質譜計離子流與線性靈敏度S0的比值得到的壓力與標準壓力相差非常大,當壓力在10-1Pa時,質譜計所測壓力與標準壓力存在幾個數量級的偏差。下面用理論分析得出的關系式重新進行計算和比較。

表1 修正前的四極質譜計所測壓力與標準壓力比較

氮氣壓力比較

氬氣壓力比較

標準壓力/Pa

質譜計所測壓力/Pa

D值

標準壓力/Pa

質譜計所測壓力/Pa

D值

2.73E-06

2.31E-06

1.8E-01

3.49E-06

3.28E-06

6.0E-02

6.06E-06

6.60E-06

8.0E-02

7.24E-06

7.09E-06

2.0E-02

2.58E-05

2.92E-05

1.2E-01

2.04E-05

2.02E-05

1.0E-02

5.36E-05

5.65E-05

5.0E-02

4.16E-05

4.13E-05

1.0E-02

8.51E-05

8.58E-05

1.0E-02

6.58E-05

6.76E-05

3.0E-02

2.78E-04

2.65E-04

2.0E-02

2.62E-04

2.65E-04

1.0E-02

5.43E-04

5.36E-04

1.0E-02

5.45E-04

5.32E-04

2.4E-02

8.52E-04

8.28E-04

3.0E-02

7.02E-04

6.96E-04

1.0E-02

2.86E-03

2.71E-03

6.0E-02

2.70E-03

1.31E-03

1.1E+00

9.42E-03

6.63E-03

4.2E-01

4.80E-03

1.30E-03

2.7E+00

1.32E-02

7.80E-03

6.9E-01

6.83E-03

1.33E-03

4.1E+00

2.49E-02

7.99E-03

2.1E+00

1.06E-02

1.30E-03

7.2E+00

4.48E-02

5.26E-03

7.5E+00

1.81E-02

1.31E-03

1.3E+01

5.93E-02

3.51E-03

1.6E+01

5.06E-02

1.30E-03

3.8E+01

1.33E-01

5.75E-04

2.3E+02

4.65E-01

1.17E-06

4.0E+05

相關文章閱讀:

四極質譜計在高、低壓力下靈敏度的關系研究

四極質譜計在高壓力下的測量實驗設備與實驗結果