四極質譜計在高壓力下的測量方法

2009-12-07 盧耀文 蘭州物理研究所

  四極質譜計是一種分壓力測量儀器,其線性上限一般為10-3Pa。本文通過對影響四極質譜計測量上限的因素進行分析,得到高壓力下的分壓力計算方法,并通過實驗驗證了該方法的可行性,得出的結論對高壓力下四極質譜計的應用具有一定的參考價值。

1、引言

  四極質譜計是一種分壓力測量儀器,被廣泛應用于各個領域的分壓力測量。通常用離子流與靈敏度的比值計算氣體分壓力的大小,靈敏度在低壓力下校準獲得,其值為常數。但在高壓力下靈敏度不再為常數,用以上方法計算得到分壓力值與實際分壓力值偏差很大,而真空鍍膜、半導體加工等行業恰恰需要用四極質譜計在較高壓力下測量氣體的分壓力值,來確保各種氣體成分的比例。為此,作者對四極質譜計的靈敏度進行研究,通過理論分析和實驗研究得出了高壓力下靈敏度與低壓力下靈敏度的關系,從而達到用四極質譜計在高壓力下準確測量分壓力的目的。

2、理論分析

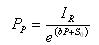
  四極質譜計的原理與電離規相似,都是將氣體分子電離,并通過離子流的大小指示氣體壓力值。不同的是四極質譜計具有分離離子的功能,通過四極桿將不同質荷比的離子分離,只有特定質荷比的離子才能到達收集極,一般通過某種氣體的離子流與靈敏度的比值計算氣體分壓力的大小,靈敏度通過離子流與標準壓力的比值校準獲得。作者將四極質譜計檢測到的特定氣體主峰離子流值與特定氣體的分壓力值之比作為靈敏度。在實際計算中離子流和分壓力都是扣除本底之后的數值,如式⑴所示

  式中S 為靈敏度,單位為A/Pa; IR為到達收集極離子流,單位為A; 為氣體分壓力,PP單位為Pa;I0為本底離子流;P0為本底氣體壓力。

  對上式進行變換,可得分壓力的計算公式

 

  由上式可知,如果靈敏度為常數,可以方便地獲得氣體分壓力的大小。在低壓力下四極質譜計的離子流與氣體壓力呈線性關系;當壓力高于10-3 Pa時,離子流與氣體壓力為非線性關系,不能用式⑵準確計算氣體分壓力的大小。作者用線性靈敏度S0表示低壓力下的靈敏度,用S表示整個測量范圍內的靈敏度。

  質譜計在高壓力下出現非線性的主要原因,是離子與氣體分子或離子間的碰撞及離子間電荷的斥力使部分離子偏離既定軌道,不能到達收集極,造成離子損失,使離子流與氣體分壓力偏離線性。下面將從理論上進行推導,得出高壓力下分壓力與離子流的關系,從而提高質譜計高壓力下測量的準確性。

  四極質譜計離子源中離子流的大小與氣體分壓力呈正比關系,如下式所示

IF=KF·PP   

  式中 IF為離子源產生的離子流;KF為比例系數;PP為氣體的分壓力大小。

  由于離子的損失與氣體壓力和離子流有關,則從離子源飛行到收集極的過程中,離子流的損失用下式來表示

dl=KL·P·I·dl

  式中dl為離子所經過的微小距離;dI為dl距離內損失的離子流;KL為損失常數;I 為運動距離為L時的離子流大小; P為質譜計中氣體全壓力的大小。

  對進行變換得如下積分公式

  式中IR為到達收集極的離子流;IF為離子源中形成的離子流;L為離子源到收集極的距離。

  對式⑸求解得

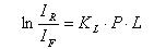
  聯立式⑵、⑹得靈敏度與全壓力的線性關系

In(S)=KL·P·L+In(KF)   

  令KL•L為常數b,當 趨向于0時,KF的值等于線性靈敏度S0的值,這樣可以在低壓力下校準獲得KF的值。變換式⑺可得靈敏度S與線性靈敏度S0的關系

S=S0·еbp 


  通過式⑻,如果已知S0和b值,可以得到高壓力下四極質譜計靈敏度S的值;在低壓力下,еbp 的值約等于1,說明該公式也適用與低壓力下氣體分壓力的測量。聯合式⑵、式⑻,得到高壓力下計算氣體分壓力的關系式

  現在討論確定b的方法。將式⑻變換可得以下公式

 b的校準一般用單一氣體,因此,上式中P與PP同值,只要在低壓力下通過校準獲得線性靈敏度S0,用一支全壓力規測量P值,將四極質譜計所測氣體的離子流IR代入式⑽,就可以得出b值。

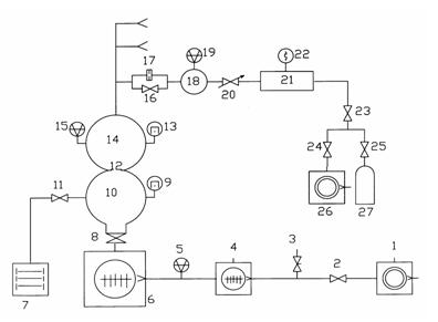
3、實驗裝置

 實驗設備是動態流量法分壓力質譜計校準裝置。該裝置由抽氣系統、供氣系統、校準室和進樣系統四部分組成。裝置的工作原理如圖1所示,進樣系統和供氣系統有相同的三路,圖中只畫出了其中的一路。

  1、26.機械泵;2、23、24.電磁隔斷閥;3.放氣閥;4、6.分子泵;5.中真空規;7.濺射離子泵;8.超高真空插板閥;9、13.超高真空冷規;10.抽氣室;11、16.超高真空角閥;12、17.限流小孔;14.校準室;15、19.磁懸浮轉子規;18.上游室;20.微調閥;21.穩壓室;22.皮拉尼規;25.減壓閥;27.高壓氣瓶。

圖1 動態流量法分壓力質譜計校準裝置工作原理圖