四極質譜計的計量特性研究

2009-07-21 盧耀文 蘭州物理研究所

1、引言

  四極質譜計被廣泛應用于航空航天、科學研究、環境檢測、生物過程等眾多領域[1],尤其被用于正壓漏空、真空漏空、氣體微流量的校準。因此,四極質譜計的計量特性對于提高測量和校準精度是非常重要的。四極質譜計的測量精度主要依賴于兩個因素,一是校準過程中所用參考標準的精度和校準系統的適用性,二是四極質譜計本身的性能,尤其在定量分析方面,后者顯得更為重要。作者主要對四極質譜計的計量性能進行研究。

  四極質譜計一般由離子源、四極慮質器、離子收集極三部分組成。在離子源中由陰極發射出的電子經加速后將氣體分子電離成不同質荷比的離子,離子經聚焦后注入四極慮質器;四極慮質器是由四根平行的四極桿組成,通過改變加在四極慮質器上的交流、直流電壓比來分離離子;收集極是用來收集從慮質器中飛出的離子,通過離子流的大小來指示某種氣體分壓力的大小。

  四極質譜計所測氣體的分壓力通過離子流與對某種氣體的靈敏度的比值來計算,如式(1)所示。為了描述四極質譜計的計量特性,用靈敏度的變化來表示儀器的測量性能。

(1)

  式中S 為靈敏度,單位為A/Pa; IR為到達收集極的離子流,單位為A; Pp為某種氣體分壓力,單位為Pa;I0為本底離子流;P0為本底氣體壓力。作者主要對4臺質譜計的線性、穩定性、短期穩定性、離子源參量及使用歷史對儀器性能的影響進行研究。

2、校準裝置及實驗質譜計

2.1、校準裝置

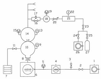
  校準裝置是國防科工委真空計量一級站的“分壓力質譜計校準裝置”,裝置用磁懸浮轉子規作為參考標準。該裝置通過直接測量法和壓力衰減法實現10-6~10-1Pa范圍內對四極質譜計的校準。直接測量法是將接在校準室上的磁懸浮轉子規的讀數作為參考壓力;壓力衰減法是將上游室磁懸浮轉子規所測的壓力經換算后得到校準室中氣體壓力,如公式(2)所示

(2)

  式中C1為限流小孔(17)的分子流流導;C2為限流小孔(12)的分子流流導;P1、P2分別為上游室(18)和校準室(14)中氣體的壓力。

  分壓力質譜計校準裝置如圖1所示。裝置由直徑為350mm的相連的球形容器組成校準室和抽氣室,兩室中間通過直徑為18mm的小孔進行限流,使校準室獲得穩定的壓力;裝置具有三路進氣系統,每路系統配置了容積為10L的穩壓室,通過電磁閥與供氣瓶和機械泵相連。

  為了獲得更高的極限壓力,裝置采用串聯雙渦輪分子泵作為主泵,并用機械泵作為分子泵的前級,經徹底烘烤后,校準室可獲得10-7Pa的極限壓力,裝置的設計和詳細技術指標見真空技術網的其它文章。

1、26-機械泵;2、23、24-電磁隔斷閥;3-放氣閥;4、6-分子泵;5-中真空規;7-濺射離子泵;8-超高真空插板閥;9、13-超高真空冷規;10-抽氣室;11、16-超高真空角閥;12、17-限流小孔;14-校準室;15、19-磁懸浮轉子規;18-上游室;20-微調閥;21-穩壓室;22-皮喇尼規;25-減壓閥;27-高壓氣瓶。

圖1 分壓力質譜計校準裝置原理圖

2.2 、實驗質譜計

  實驗所用4臺商用質譜計是目前國內各單位使用較多的質譜計型號,具有一定的代表性,其技術數據如表1所列。四臺質譜計通過金屬密封法蘭連接到校準室的赤道面上,并采用各自的控制單元;在所有的實驗中,四臺質譜計均采用法拉第杯作為收集極,且在恒峰寬的條件下進行(即△M=1u)。

表1 實驗質譜計的有關數據

質譜計編號

A

B

C

D

生產廠商

瑞士BALZERS公司

瑞士BALZERS公司

美國MKS公司

美國INFICON公司

型號

QMS422

QMS200

MICROVISION PLUS

XPR3

離子源結構

開式

開式

開式

閉式

四極桿長/mm

200

100

100

18

桿直徑/mm

8

6

6

6

頻率/MHz

2.25

2.46

2.05

-