一種方便高效的真空規校準裝置的設計

2009-07-07 赫梓宇 核工業理化工程研究院

  真空規是測量真空參數的儀表,其讀數準確性關系到理論計算及日常生產的方方面面。因此需對新進真空規進行驗收并按期對使用中的真空規進行準確、有效的校準。

  本文講述了為滿足大批量真空規校準的要求,通過吸收優化真空規校準裝置的設計思路,設計出的一套用比對法進行真空規校準的裝置。

1 設計技術指標

      表1 TM22真空規校準數據(見本文最后附表)

  本裝置需達到的技術指標如下:

  a.裝置整體極限真空<1×10-3Pa;

  b.裝置單點漏率<1×10-10Pa•m3/s;

  c.穩壓容器壓力漲幅<1×10-4Pa/s;

  d.為保持壓力穩定,穩壓容器體積不小于20L;

  e.加工裝配便捷,操作過程簡便。

2 設計原理

  本裝置采用比對法校準真空規。通過處于相同真空度的已經過校對的標準表與待校的真空規讀數上的比對,判斷待校表是否符合精度上的要求,如果不符合,調節待校真空規讀數指示值,使其指示值到指定精度范圍內,以達到校準的目的。本裝置真空度的調節是通過機械泵、分子泵和微調進氣閥實現,壓力的穩定性通過穩壓容器實現。

3 設計和加工

  現在一般校準裝置基本構成為穩壓裝置、連接管路、閥門、機械泵等,比較先進的校準裝置還包括液氮冷阱、尾氣罐、羅茨泵、分子泵、離子泵及自控裝置等。

  此類裝置設計的關鍵部分是穩壓系統,其密封性、放氣率及滲透性的好壞直接影響到設計指標能否達到要求。

3.1 結構設計

  根據使用要求,對關鍵結構進行設計分析。

  a. 為使其密封性能達到要求,法蘭密封結構采用氟橡膠墊密封。

  本設計穩壓裝置兩法蘭之間采用F26型氟橡膠進行密封。氟橡膠是一種耐高溫及各種介質的密封材料。各種氣體在氟橡膠中有較小的擴散速度,透氣性小,對日光、臭氧和氣候的作用十分穩定,在高溫、真空中出氣率很低,可用于10-5Pa~10-7Pa的真空密封。

  它的優點是放氣量所有橡膠密封墊中最小,且較金屬密封墊拆卸方便。

  b. 抽氣系統和真空檢測室之間采用超高真空插板閥連接,閥門通道過流<1×10-8Pa•m3/s;

  c. 真空泵采用德國萊寶D16C型真空旋片泵,極限壓力<6×10-2Pa;

  d. 分子泵采用北京中科科儀生產的F110型渦輪分子泵。極限壓力<6×10-6Pa;

  e. 各連接部件采用不銹鋼材料,以減少放氣。粗抽系統采用KF25軟管連接,真空規與真空室之間的連接采用Ø16角閥,它通過KF16法蘭與真空規連接;

  f.裝真空規的閥門采用對稱焊接,消除校表的結構誤差;

  g.系統采用液氮充壓,保證裝置的清潔;

  h. 上端采用封頭耐壓設計,頂端進氣閥采用微調閥;

  i.  對于可采用內焊的部件都使用內焊結構,避免夾層影響,增加裝置的密封性能;

  j.  對于采用內焊的部件,外部均采用點焊,增加強度;

  k.穩壓裝置及分子泵纏繞加熱帶,使其可以高溫除氣;

  l. 分子泵后加尾氣罐,便于與機械泵隔斷后分子泵的尾氣排放。

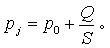
  采用以上設計的裝置,極限真空計算公式為:

  式中:Pj — 穩壓裝置的極限壓力,Pa;
        P0 — 分子泵的極限壓力,Pa;
             Q — 真空檢測室的漏放氣速率,Pa•m3/s;
             S — 泵對穩壓裝置的抽速,m3/s。

  極限真空計算結果小于10-5 Pa,理論上滿足校準要求。

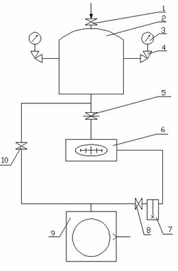
  裝置整體示意圖如圖1:

1 — 微調進氣閥 2 — 穩壓容器 3 — 真空規 4 — 8個均布Ø16角閥
5 — 高真空插板閥 6 — 分子泵 7 — 尾氣罐 8、10 —  Ø25角閥
9 — 旋片泵

圖1 校準裝置示意圖