廢熱鍋爐底部調節閥復雜控制的應用
廢熱鍋爐底部的調節閥既要控制廢熱鍋爐底部的液位,也要對廢熱鍋爐反沖洗進行控制,因此對調節閥的控制成為工藝上的難點。為此,設計一套控制方案,實現了此調節閥兩種控制的自動無擾切換和協調,將其應用于某煤制天然氣項目的氣化爐,獲得了較好的控制效果。
氣化爐是煤制天然氣工藝中的關鍵設備,目前應用較多的是碎煤加壓氣化爐,其優勢有:自熱式工藝,所需熱量由煤的部分燃燒提供;加壓有利于氣化爐中反應效率的提高。廢熱鍋爐是氣化爐不可缺少的部分,氣化爐產生的粗煤氣中含有大量的煤、灰及焦油等雜質,在離開氣化爐后進入洗滌冷卻器,然后進入廢熱鍋爐進行廢熱利用和進一步的洗滌,洗滌所用到的介質為煤氣水,并且在廢熱鍋爐底部和洗滌冷卻器之間通過循環泵進行循環,以實現洗滌后含有煤塵和冷凝焦油的煤氣水都能通過廢熱鍋爐底部管線排出。因此,洗滌所用的高壓煤氣水需不斷地補入,以保持廢熱鍋爐底部的液位。洗滌后的粗煤氣從頂部離開廢熱鍋爐后,再由氣液分離器進行分離后,進入下一界區,氣液分離器產生的煤氣水再返回廢熱鍋爐進行循環利用。
1、工藝介紹
圖1所示為某煤制天然氣項目氣化爐的廢熱鍋爐工藝流程圖。氣化爐在正常運行時,廢熱鍋爐底部的液位要控制在合理范圍內,液位過高時,增加了粗煤氣進入廢熱鍋爐的阻力,且會導致粗煤氣中含有大量的水蒸氣;液位過低時,由于進入廢熱鍋爐粗煤氣溫度為181℃左右,而廢熱鍋爐的正常操作溫度在161~175℃之間,液位過低將會使廢熱鍋爐運行于較高溫度下,對設備造成損壞。因此,在廢熱鍋爐下部設計了調節閥,以實現液位的自動控制。

圖1 氣化爐廢熱鍋爐工藝流程
氣化爐運行過程中,粗煤氣帶出的煤粉、灰與焦油在廢熱鍋爐中積聚,會造成廢熱鍋爐底部堵塞,造成廢鍋底部液位的升高,當超過粗煤氣進氣孔時,會導致進氣阻力明顯增大,導致洗滌冷卻器出口溫度升高,進而影響粗煤氣和煤氣水的正常運轉,為防止上述情況的發生,需設置自動反沖洗裝置,對廢熱鍋爐進行定期的反沖洗,反沖洗作用將廢熱鍋爐中沉積的雜質與煤氣水充分混合,通過底部管線排出廢熱鍋爐。工藝過程控制上的難點包括:
a.反沖洗順序控制與液位自動控制兩種策略作用時間的分配,相互切換時的自動、無擾動設計。根據上述的工藝要求,反沖洗順序控制為周期循環控制,防止閥門與管線堵塞,但氣化爐處于正常工況下,要始終投入廢熱鍋爐液位的自動控制。
b.反沖洗順序控制,是一個自動的、無需人工操作的過程,必須嚴格按照工藝要求、反沖洗步驟進行設計,且要考慮到順序控制過程中出現的各種意外情況。
c.當執行反沖洗順序控制時,廢熱鍋爐中只有進水,無排水,所以液位會有明顯變化,則要求調節閥的液位自動控制必須有較高的調節品質。
2、解決方案
針對上述的某煤制天然氣項目廢熱鍋爐底部液位自動控制由PID控制實現,液位由現場的雙法蘭差壓液位計檢測,再根據調節閥的特性,設定合理的PID參數,以獲得最佳的調節品。反沖洗順序控制由程序實現,具體程序流程如圖2所示。

圖2 反沖洗順序控制程序流程
廢熱鍋爐正常運行工況時,CH038閥門、底部調節閥均打開,將含雜質的煤氣水排出廢熱鍋爐。當粗煤氣出洗滌冷卻器溫度超過某定值時,反沖洗程控不允許投入,但可以手動反沖洗,若是因廢熱鍋爐堵塞導致,需到現場進行疏通處理。只有粗煤氣出洗滌冷卻器的溫度低于某定值時,反沖洗程控才允許投入。具體操作為:先點擊“A”,再點擊“S”,程序控制開始,自動關閉CH038閥門,打開CH039閥門,使高壓煤氣水反沖廢熱鍋爐底部,操作人員可根據工況變化,手動設定底部調節閥的開度脈動的峰值、谷值、長度和周期,使高壓煤氣水具有一定的沖擊力,將沉積下的雜質與煤氣水混合,以達到反沖洗的目的。本次反沖洗結束后,關閉CH039閥門,打開CH038閥門,底部調節閥恢復到程序控制投入前的狀態。程序控制進行反沖洗間隔計時,到達間隔計時的設定值后,反沖洗程序控制再自動投入。若程序控制執行時,閥門出現未開、關到位的情況,程序控制會自動退出,保證設備處于安全狀態,且發出報警信息。反沖洗畫面下部為底部調節閥開度的實時趨勢,便于操作員觀察程序控制的狀態。另外,操作員根據實際工況,在任何時間都可以通過點擊“M”,就可將程序控制切除。
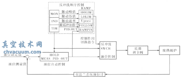
兩種控制策略均對底部調節閥作用,廢熱鍋爐的反沖洗程序控制為循環運行,除了反沖洗運行的時間以外,其他時間均為液位的自動控制,針對兩種控制運行時間的分配、切換,筆者所設計的解決方案如圖3所示。

圖3 底部調節閥控制方案
當液位自動控制切換到反沖洗程序控制時,控制程序發出指令,使程序控制開始作用,調節閥接收程控的指令而進行開度的變化,此時液位PID控制仍為自動狀態,但不對閥門作用,且PID的輸出保持在切換時的數值;當反沖洗程序控制切換到液位自動控制時,控制程序發出另一指令,閥門開度立即回到PID所保持的開度數值,液位PID控制立即恢復作用,調節閥門對液位進行控制,此時反沖洗程控不對閥門進行控制,進入反沖洗間隔計時,等待下一次程控的執行,但在間隔計時過程中,反沖洗程控時刻跟蹤液位PID控制的輸出。
通過上述的方案設計來實現兩種控制策略的時間分配、無擾動切換。由于反沖洗程控作用時,高壓噴射煤氣水只進入廢熱鍋爐,但無出口排出,因此程控結束后,液位會有較大的升高,所以液位自動控制應根據調節閥的特性,設置最優的PID控制參數,實現液位控制的快速性、穩定性和準確性。
3、應用效果
將筆者設計的控制方案投入到實際的工程中,需對該控制方案分步投入、調試,實現液位PID控制參數的最優化、程序控制的完善化,最終得以在實際工程中有效應用。
3.1、液位自動控制
為實現底部調節閥對液位的自動控制,需對PID控制器的參數進行調試、優化,以獲得最佳的調節品質。
當P=2、I=60s時,液位設定值由55%下降至50%,控制的超調量為2.78%,穩定時間為300s,液位自動控制的效果如圖4a所示;當時,液位設定值由55%下降至50%,控制的超調量為3%,穩定時間為147s,液位自動控制的效果如圖4b所示。

圖4 液位控制效果
通過上述兩種在不同參數下的控制效果圖的對比可知:參數為第二種情況時,液位控制的超調量變化不大,且實現了的液位的快速穩定,控制品質最佳。
3.2、反沖洗程序控制
反沖洗程序控制單獨投入使用時,程序控制畫面中所有參數均由操作人員根據實際工況進行設定。反沖洗程控涉及3個閥門的狀態:CH038閥、CH039閥均按程序進行開、關動作;底部調節閥按所設定的參數進行脈動。反沖洗程序控制完全實現了工藝上對反沖洗控制的要求。
3.3、液位自動控制與反沖洗程序控制聯合作用
經過液位PID控制與反沖洗程控的單獨調試后,再將二者結合起來,共同投入到現場設備的控制中,根據實際的控制效果,繼續進行優化、提高調節品質。當反沖洗程序控制退出后,液位PID控制立即恢復作用,此時液位已分別上升4.41%和8.54%,但通過PID控制,分別經過49、200s,便將液位調節穩定。因此可以得出:無論廢熱鍋爐運行于何種工況下,筆者設計的控制方案都能順利完成反沖洗控制,且能快速調節穩定液位,獲得了較好的控制效果。
4、結束語
根據控制方案實際應用的效果圖,可以看出筆者所設計的控制方案:液位PID控制與反沖洗程序控制自動、無擾切換,大大減小了操作人員的工作量;液位PID控制具有較高的調節品質,反沖洗程序控制操作簡單,參數修改方便,完全按照工藝要求進行控制。筆者設計的控制方案,不僅解決了運行控制上的難點,而且實現了工藝的要求,獲得了滿意的效果。