羅茨-大氣噴射器-液環真空機組在制藥裝備中的應用

2010-03-15 佶締納士機械有限公司 周士海

  在制藥過程中常常用到真空蒸餾、真空結晶或真空干燥等工藝來處理藥品物料。當藥品物料較為黏稠(如膏狀物料,或含液態物料量較少時),這些物料有共同特點,就是要除去藥品物料中混有的液態物料,需要很低的壓力,一般在幾十百帕,十幾百帕,甚至幾百帕,才能將這些比較難蒸發的液態物料除去。

  液環泵是配套在真空干燥機上的常用真空獲得設備,因其適宜處理大量蒸汽和含有粉塵的工況,可以根據抽除氣體介質的不同而選擇不同的工作液,應用范圍廣泛,產品適用性強。在不考慮氣體返流和泄漏時,極限壓力就是所用工作液溫度下的飽和蒸汽壓力,所以液環泵極限壓力的高低主要取決于工作液的飽和蒸汽壓力。這樣,液環泵的優勢受到了限制。

  羅茨-大氣噴射器-液環真空機組,特別適用于抽除含有可凝性氣體和帶有一定腐蝕性氣體的工藝過程中。而與一般的液環式真空泵相比,具有真空度高、在高真空度工況下抽速大及節能的特點。

1、羅茨-大氣噴射器-液環真空機組的特點

  液環泵,對氣體的壓縮接近等溫壓縮,泵內沒有相互摩擦的金屬接觸面,不易發生燃燒爆炸事故;泵腔內轉動件與固定件之間由液體密封,無需潤滑;適于抽含有蒸汽、水份或固體微粒的氣體。但是液環泵的極限壓力較高,當用15 ℃水做工作液時,極限壓力可以到25 hPa左右,一般用在工作壓力33 hPa 以上工況。當工作液溫度上升,極限壓力升高,在工作壓力處理氣體流量也會小于標準狀況時的氣體流量。

  大氣噴射器,以常壓下大氣為動力氣體,不消耗額外動力,沒有任何運動部件,就可以獲得一定真空。液環泵串聯大氣噴射器后,極限壓力可以到達6.7 hPa,在15~40 hPa 區間的抽氣量能達到液環泵名義抽氣量的50%以上,這樣大大拓展了液環泵的使用范圍。羅茨泵,轉子與泵腔、轉子與轉子之間具有一定間隙,互不接觸,不需要潤滑油潤滑;在泵腔內對氣體不產生壓縮現象,對被抽氣體中含有的灰塵和蒸汽不敏感。

  羅茨-液環真空機組,具有液環泵的大量優點,而且提高了液環泵的真空度,擴大了液環泵在低壓力下的抽速,能夠很好的處理含有大量蒸汽或粉塵的氣體。但是單級羅茨—液環真空機組極限壓力較高,一般在4~6.5 hPa,要求的真空系統的工作壓力至少在15 hPa 以上,對于要求工作壓力為在一千多帕或幾百帕的真空系統,則要再要增加一級羅茨泵。而大氣噴射器可以加到羅茨泵和液環泵中間,可以完全代替一級羅茨泵。羅茨- 大氣噴射器—液環真空機組是在液環羅茨真空機組的液環泵和羅茨泵之間增加了大氣噴射器,與羅茨泵數目相同的液環羅茨真空機組相比,極限壓力較低,在較低壓力下有較大抽速,大氣噴射器不消耗功率和無運動部件,維護量很小。羅茨- 大氣噴射器- 液環真空機組,極限壓力可以到0.10~0.25 hPa,可以用于工作壓力1 hPa 以上的工藝過程抽空。

2、羅茨- 大氣噴射器- 液環真空機組抽氣系統的組成

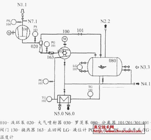
  羅茨-大氣噴射器-液環真空機組抽氣系統示意圖,如1 圖所示。圖1 中接口說明,見表1。

真空機組抽氣系統示意圖

圖1 真空機組抽氣系統示意圖

表1 接口說明表

接口說明表

  抽氣過程,被抽工藝氣體由N1.1 吸入,通過羅茨泵030,大氣噴射器020 和液環泵010,汽液一起排至液環泵系統的汽液分離器080,氣體由排氣口N2.2 排出,工作液由分離器下部接管通過換熱器130冷卻后回到液環泵010 重復使用。

  要做不銹鋼材料的,價格成本太高。所以國產羅茨泵的材料只能做到普通鑄鐵材質,而對于處理腐蝕性氣體時,羅茨泵的過流表面鍍一些防腐材料,國內常鍍鎳磷、鉻或PTFE。在開始抽氣階段,濃度很高的氣體也要通過羅茨泵被前級泵抽除,當氣體腐蝕性較強時,鍍層往往也難以保證萬無一失。而實際羅茨泵正常工作范圍是在真空度較高的工況,一般在幾十hPa 以下,此時氣體密度已經很稀薄,可以通過增加旁管路200,控制開始抽氣階段高濃度的腐蝕性氣體不通過羅茨泵,達到羅茨泵的啟動壓力,腐蝕性氣體比較稀薄后,再啟動羅茨泵,氣體通過羅茨泵,關閉旁通閥201。大氣噴射器和液環泵要采用防腐蝕材料制造。增加旁通管路的抽氣系組成示意圖,如圖2 所示。

增加旁通管路的真空機組抽氣系統示意圖

圖2 增加旁通管路的真空機組抽氣系統示意圖

  為了減少人工手動操作的煩瑣,可以將羅茨泵的旁通管路閥201 和羅茨泵入口閥401,出口閥301,做成自動閥門,由羅茨泵入口的壓力開關控制。液環泵抽到羅茨泵的啟動壓力后,羅茨泵出口閥301 和入口閥401 打開,羅茨泵啟動,旁通管路閥門201 關閉。這樣省時省力,簡單可靠。

3、運行過程

3.1、真空機組啟動過程

  真空機組的啟動過程如下:(1)通過法蘭接口N3.3 工作液補充至分離器和液環真空泵內,直至達到液環泵能夠啟動的液位;(2)冷卻水供至N5.0 接口;(3)打開系統入口閥門;(4)啟動液環泵電機,被抽氣體由系統入口法蘭N1.1 吸入,通過羅茨泵和大氣噴射器,被液環泵吸入和排出;(5)隨著系統壓力的降低,到達200 hPa 以下后,打開大氣噴射器的引射氣流管路100 上的閥門101,大氣噴射器開始投入工作;(6)系統內壓力繼續降低,到達羅茨泵設定的啟動壓力,由電接點壓力表PS104 啟動羅茨泵;(7)統維持在較低的壓力工作;(8)運行過程中,要經常檢查系統內分離器的液位,羅茨真空泵前后壓差止回閥163 用來防止液環真空泵突然停止時工作液體的返流。

  羅茨泵在較高壓力時,容易過載,因此在任何情況下壓力較高時,嚴禁開啟運行羅茨真空泵(030),其設定開啟壓力為60 hPa,關閉壓力40 hPa。

  分離器080 配帶液位計,以指示分離器內液位。正常液位限定在液位計中間位置。當液位升高到液位計中心線以上25 mm 位置時,溢流閥要打開從排空口N4.1開始排液,液位下降到液位計中間位置時,溢流閥關閉;當液位下降到中心線下25 mm 位置時,補液閥要打開,從N3.3 接口開始補液,液位升高到液位計中間位置時,補液閥關閉。以此保證分離器內液位。

  工作液通過管線自分離器080 流入換熱器130,冷卻后通過管線返回真空泵,在此過程中,壓縮產生的熱以及隨被抽氣體帶入的熱被釋放掉。

3.2、真空機組關閉過程

  真空機組的關閉過程:(1)關閉系統閥門;(2)從N7.1沖入氮氣或惰性氣體,3 min 左右;(3) 關閉羅茨泵電機,羅茨泵入口和出口閥門關閉,旁通閥門打開;(4)關閉液環泵電機;(5)停止N5.0 冷卻水供水,關閉大氣噴射器引射氣流管線閥門101;(6)若較長時間不用,則要打開液環泵,換熱器,分離器排空閥門,排空機組內的工作液。

4、注意問題

  (1)液環泵工作液溫度不能過高:因羅茨泵正常運行有一定壓差要求,如果大于羅茨泵的最大壓差,羅茨泵容易過載,轉子會由于溫度過高而膨脹卡死,損壞羅茨泵及其電機。羅茨泵的最大允許壓差一般是幾十個百帕,小泵允許的壓差大點,大泵允許的壓差小點。

  對于羅茨泵的抽速、達到的極限壓力與前級泵的性能有很大關系,對于同一羅茨泵而言,前級泵的抽速和極限壓力不同時,其機組整體的性能曲線有著很大差異。當前級液環泵液溫度變化或不以水為工作液時,液環泵在壓力較低情況下的抽速變化很大。圖3 所示為佶締納士機械有限公司的2BV6131 不銹鋼泵在水溫不同時抽除室溫飽和氣的抽氣性能曲線。

 水溫度不同時2BV6131 不銹鋼泵抽氣性能曲線

圖3 水溫度不同時2BV6131 不銹鋼泵抽氣性能曲線

  羅茨- 大氣噴射器- 液環真空機組,液環泵的水溫最好保證在25 ℃以下,因為超過25 ℃的水做工作液時,液環泵在100 hPa 以下時,抽除工藝氣體的能力大大下降,極限壓力也升高很多。

  (2)系統開機時,達到羅茨泵的啟動壓力后開啟羅泵,停機時要先停止羅茨泵運行,因為羅茨泵不能工作在較高壓力下,因此在任何較高壓力時,都不得啟動羅茨泵,更不能讓羅茨泵單獨運行(有溢流閥的羅茨泵除外)。因此,羅茨泵的啟動通過入口的電接點壓力表進行控制,在達到設定的啟動壓力后羅茨泵啟動;在系統停機時,也要先停止羅茨泵的運行后,再進行其他操作,避免燒毀羅茨泵電機或轉子卡死。