皮革真空濕加工設備與工藝的研究

2009-08-16 文懷興 陜西科技大學

  皮革工業既是我國輕工業的支柱產業,又是重點的污染行業,濕加工排出的廢液對環境的污染已成為制約皮革工業發展的主要矛盾之一。如何解決制革業的環境污染,尋求少污染、無污染化的皮革加工技術與設備是一項十分重要的研究課題。為此,我們采用自行研制并獲得國家專利的皮革真空轉鼓[1] ,對制革的主要污染工序進行實驗研究,取得了顯著的減污效果,縮短了工作時間,提高了成革質量。

1、真空條件下皮革濕加工機理分析

  利用真空機制的脫氣、膨松、浸漬、脫水等作用,采用與真空狀態相適應的工藝條件,進行皮革的濕加工處理,促進工藝過程的完成。在真空條件下,制品的顯微結構從內至外產生松散及膨化,有利于操作液向皮內深層次的滲透,隨著抽空的進行,皮組織中所包含的氣體在低壓下將不斷地擴散到環境中并被抽除,操作液可借壓力差的作用容易進入逸出氣體所留下的空位。在某工序的后期(如脫毛、鉻鞣) ,采用高真空可促使水分揮發,濃縮操作液,使皮內外化工材料濃度差不因試劑不斷被皮組織吸收而降低,這樣,一方面有利于操作液中剩余化工材料向皮內滲透,另一方面廢液濃縮便于循環使用,減少總排放量[2]

2 、真空濕加工設備

2.1、設備的功能特點

  傳統的濕加工設備是一種木制或鋼制的回轉圓筒型結構,由傳動裝置直接驅動圓筒型鼓體旋轉,全部操作在常壓下進行。在真空濕加工過程中,由于低壓環境和工藝的要求,濕加工設備應具備以下基本功能:

  (1) 能夠穩定可靠獲得2000Pa~4000Pa 的真空度,在此真空度下具有工藝所要求的抽氣能力。

  (2) 在工序處理的全過程,皮張必須充分地翻動和推擠,即皮張的處理要在動態的條件下完成。

  (3) 在皮革處理過程中,能對操作液進行加熱,快捷準確地測控溫度,并對操作液的pH值迅速測量。

  (4) 能夠在不停機情況下添加料液,能根據裸皮種類和工序要求改變轉子的轉速。

  (5) 各工序操作液實現自循環使用,并在處理設備內能進行蒸發濃縮和回收利用。

2.2、皮革真空轉鼓的結構組成

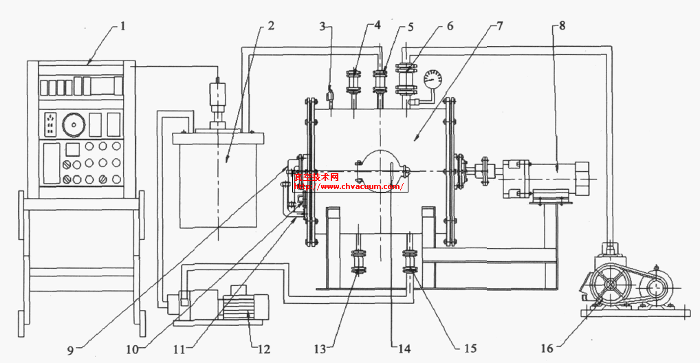
  圖1 為真空轉鼓結構示意圖,主要由鼓體、傳動裝置、吸料裝置、加熱裝置及輔助裝置等組成。鼓體7 是皮張和操作液的處理室,主要由內筒、外殼以及兩端的法蘭組成,內筒和外殼之間為加熱腔,法蘭用螺栓連接形成了密閉的空腔,通過真空閥6、管道真空泵16 連接。鼓體7 上設有鼓門14 ,為物料的進出口。3 為充氣閥,用于解除真空。傳動裝置用于實現皮張的翻動,主要由電機8、轉子等零件組成,電機軸通過聯軸器和轉子軸連接,電機啟動可帶動轉子在內筒里轉動,并用電機調速器實現轉子速度的調整,以適應鞣制工序對機械作用的要求。

真空轉鼓結構示意圖 

圖1  真空轉鼓結構示意圖

  吸料裝置是由同鼓體相聯通的加料閥4、排液閥13 等組成。根據工藝要求,借助鼓體負壓狀態,打開加料閥4 ,操作液自動吸入鼓內。加熱裝置是在鼓體的夾層中形成加熱循環通路,需要加熱時,開啟溫度控制器1 ,對加熱箱2 進行加熱,熱載體通過加熱水閥5 輸入到鼓體夾層的加熱腔,通過抽水泵12、排放熱水閥15 ,實現加熱水循環,并控制在設定溫度。

  控制系統主要控制工作過程的自動進行,特別是轉鼓內操作液的溫度,根據工序溫度的設定,調節加熱裝置的水溫,確保溫度符合工藝要求。輔助裝置包括pH 值測量裝置10、溫度計11、料液液位顯示計9 等。